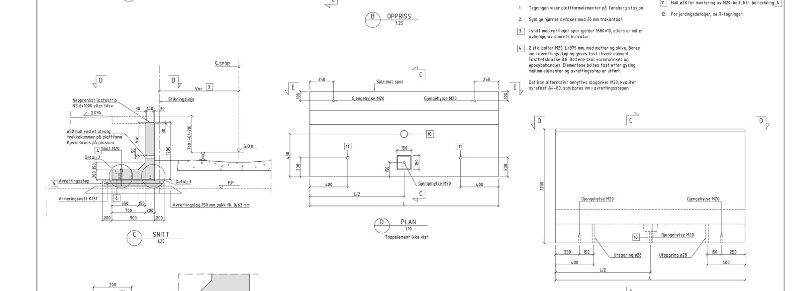
K-teikning: Konstruksjonar
K-teikningar viser konstruksjonar. På denne sida finn du eksempel på korleis slike teikningar kan utformast.
Utforminga av teikningar skal følgje krav i «STY-602913 prosjektspesifikk dokumenthåndteringsprosedyre (PDP)» og generelle krav til BIM og geomatikk.
Hovudplan

Detaljplan

K-DP-OB

K-DP-OB

Eksempel på plan vurdering av trapp- og heisløsning, Stabekk stasjon.